您现在的位置 : 首页 » 安装服务 » 医疗隔离电源监控系统

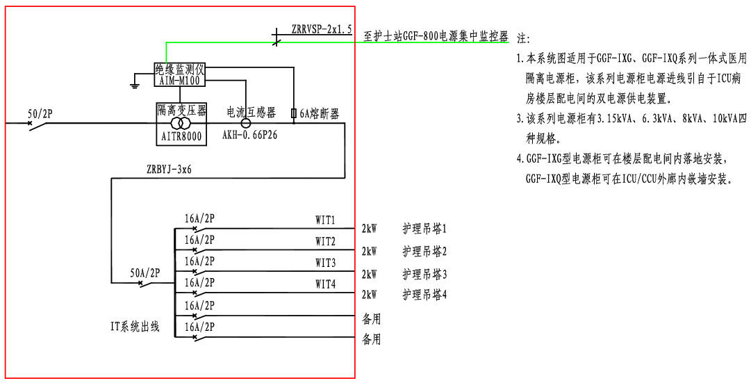
GGF-IXG、IXQ医用隔离电源柜系统接线图

客服1
客服2
客服3
客服4